ГОСТ IEC 60947-6-2-2013 Аппаратура распределения и управления низковольтная. Часть 6-2. Оборудование многофункциональное. Коммутационные устройства (или оборудование) управления и защиты
ГОСТ МЭК
Скачать ГОСТ в PDF или DOC бесплатно
Основная информация
Обозначение:
ГОСТ IEC 60947-6-2-2013
Статус:
Заменен
Тип:
ГОСТ МЭК
Название русское:
Аппаратура распределения и управления низковольтная. Часть 6-2. Оборудование многофункциональное. Коммутационные устройства (или оборудование) управления и защиты
Название английское:
Low-voltage switchgear and controlgear. Part 6-2. Multiple function equipment. Control and protective switching devices (or equipment)
Даты и сроки
Дата регистрации:
09-27-13
Дата издания:
10-30-15
Дата введения в действие:
01-01-15
Дата завершения срока действия:
06-01-25
Применение и описание
Область и условия применения:
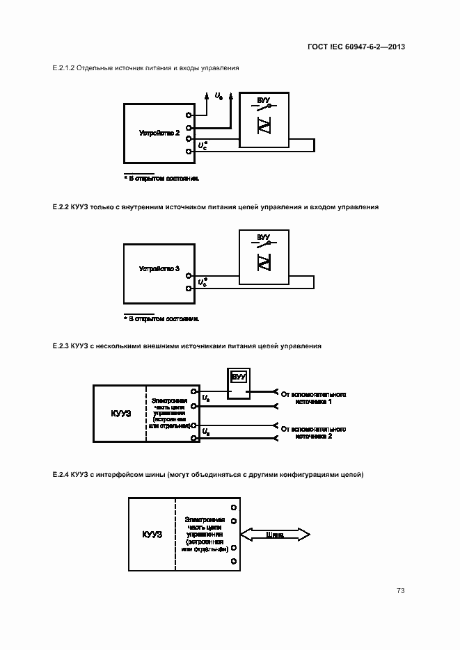
Настоящий стандарт распространяется на коммутационные устройства (или оборудование) управления и защиты (далее - КУУЗ), выводы главных цепей которых предназначены для подсоединения к цепям на номинальное напряжение не более 1000 В переменного тока или 1500 В постоянного тока. КУУЗ предназначены для выполнения как функций защиты, так и управления, кроме КУУЗ ручного управления. Они также могут выполнять дополнительные функции, например разъединения
Связи и замены
Заменяющий:
ГОСТ IEC 60947-6-2-2024
Описание стандарта
ГОСТ IEC 60947-6-2-2013 Аппаратура распределения и управления низковольтная. Часть 6-2. Оборудование многофункциональное. Коммутационные устройства (или оборудование) управления и защиты
Страницы стандарта





























































































Приложение №1: Поправка к ГОСТ IEC 60947-6-2-2013 Обозначение: Поправка к ГОСТ IEC 60947-6-2-2013 Дата введения в действие: 14.08.2019
