ГОСТ 28996-91 Оборудование нефтепромысловое устьевое. Термины и определения
ГОСТ
Скачать ГОСТ в PDF или DOC бесплатно
Основная информация
Обозначение:
ГОСТ 28996-91
Статус:
Действует
Тип:
ГОСТ
Название русское:
Оборудование нефтепромысловое устьевое. Термины и определения
Название английское:
Oil-field wellhead equipment. Terms and definitions
Даты и сроки
Дата издания:
08-01-04
Дата введения в действие:
06-30-92
Дата завершения срока действия:
-
Применение и описание
Область и условия применения:
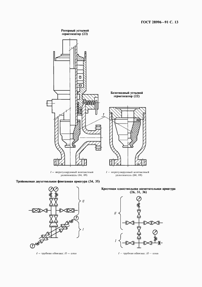
Настоящий стандарт устанавливает термины и определения понятий в области устьевого нефтепромыслового оборудования нефтяных, газовых и прочих скважин
Связи и замены
Заменяющий:
-
Описание стандарта
ГОСТ 28996-91 Оборудование нефтепромысловое устьевое. Термины и определения
Страницы стандарта






















