ГОСТ Р 50554-93 Промышленная чистота. Фильтры и фильтрующие элементы. Методы испытаний
ГОСТ Р
Скачать ГОСТ в PDF или DOC бесплатно
Основная информация
Обозначение:
ГОСТ Р 50554-93
Статус:
Действует
Тип:
ГОСТ Р
Название русское:
Промышленная чистота. Фильтры и фильтрующие элементы. Методы испытаний
Название английское:
Industrial purity. Filters and their elements. Testing methods
Даты и сроки
Дата издания:
06-01-04
Дата введения в действие:
01-01-94
Дата завершения срока действия:
-
Применение и описание
Область и условия применения:
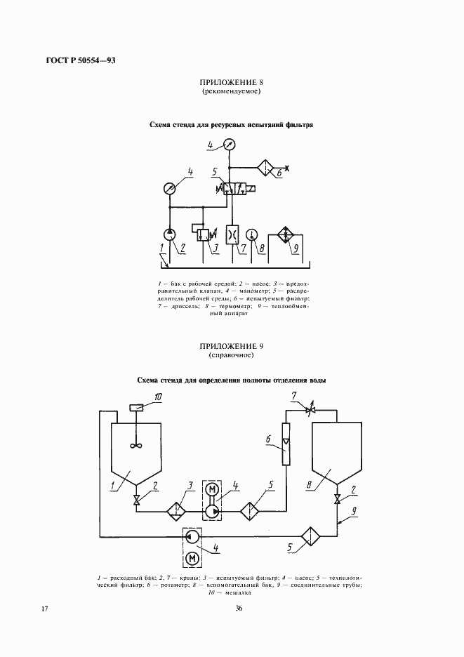
Настоящий стандарт устанавливает методы испытаний фильтров и фильтроэлементов, предназначенных для очистки рабочих сред в топливных, масляных, гидравлических и воздушных системах
Связи и замены
Заменяющий:
-
Описание стандарта
ГОСТ Р 50554-93 Промышленная чистота. Фильтры и фильтрующие элементы. Методы испытаний
Страницы стандарта


















