ГОСТ Р МЭК 60950-2002 Безопасность оборудования информационных технологий
ГОСТ Р МЭК
Скачать ГОСТ в PDF или DOC бесплатно
Основная информация
Обозначение:
ГОСТ Р МЭК 60950-2002
Статус:
Действует
Тип:
ГОСТ Р МЭК
Название русское:
Безопасность оборудования информационных технологий
Название английское:
Safety of information technology equipment
Даты и сроки
Дата издания:
08-01-05
Дата введения в действие:
10-01-02
Дата завершения срока действия:
-
Применение и описание
Область и условия применения:
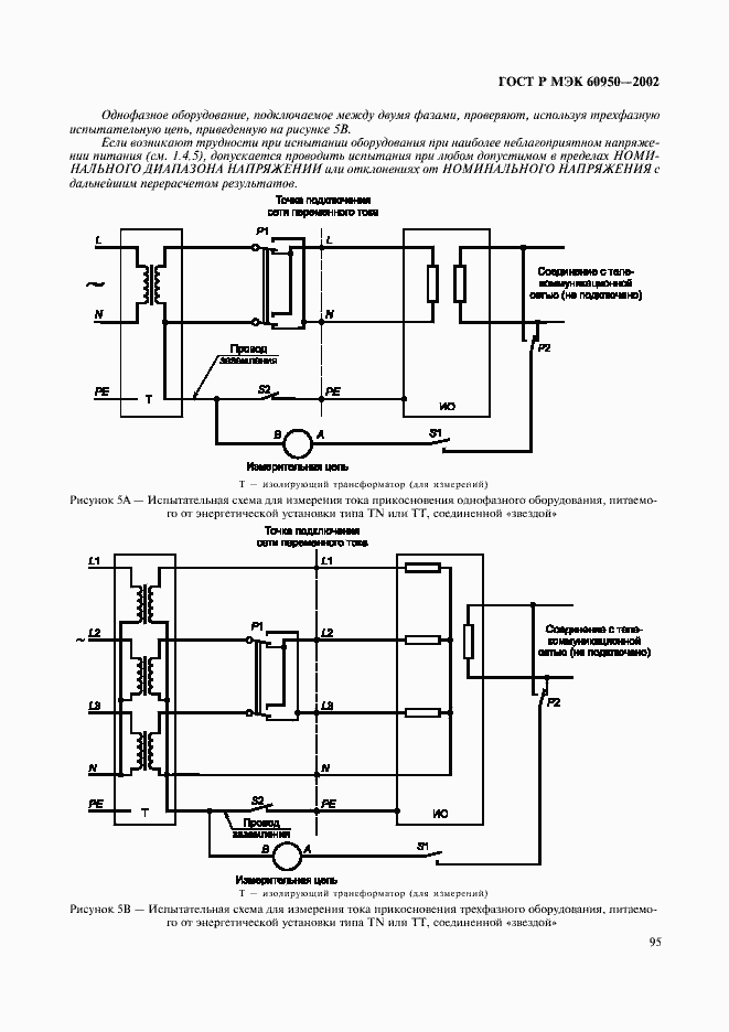
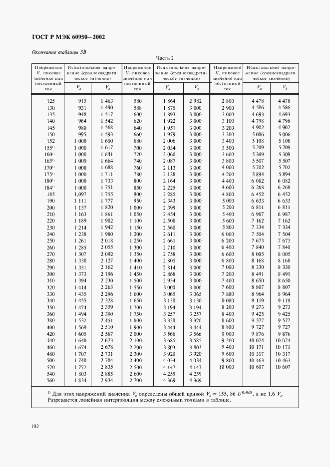
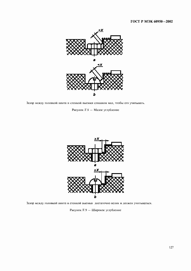
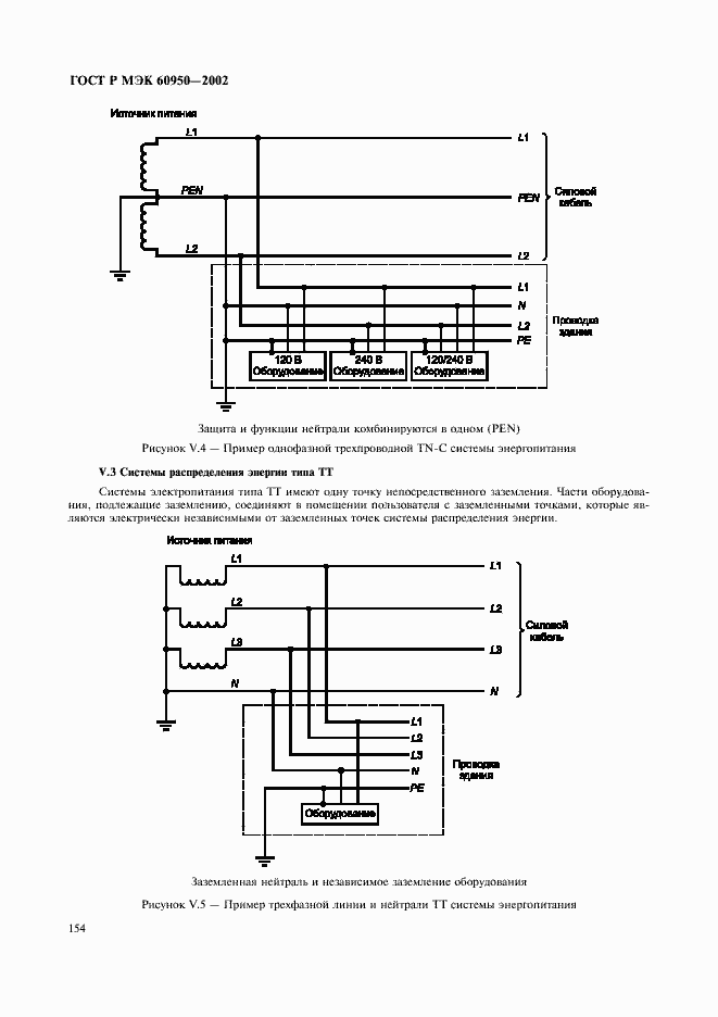
Настоящий стандарт устанавливает требования безопасности, а также общие нормы, правила и методы испытания оборудования информационных технологий. Настоящий стандарт распространяется на оборудование информационных технологий, включая электрическое офисное и связанное с ним оборудование, питание которого осуществляется от электросети или батареи с номинальным напряжением, не превышающим 600 В. Стандарт распространяется на оборудование, спроектированное и предназначенное для подсоединения непосредственно к телекоммуникационной сети независимо от источника питания. Стандарт распространяется также на оборудование, предназначенное для телекоммуникационных передач данных через сеть питания. Стандарт устанавливает требования, обеспечивающие меры по уменьшению опасности пожара, электрического удара или иной опасности для оператора и неспециалиста, которые могут иметь контакт с оборудованием, а также, если это особо оговорено, обслуживающего персонала. Настоящий стандарт не распространяется на:- вспомогательное оборудование (кондиционеры воздуха, системы обнаружения огня или пожаротушения);- системы электроснабжения (мотор-генераторы, аккумуляторные системы сохранения питания и трансформаторы), которые не являются неотъемлемой частью оборудования;- электрические сети зданий;- устройства, не требующие источника питания
Связи и замены
Заменяющий:
-
Описание стандарта
ГОСТ Р МЭК 60950-2002 Безопасность оборудования информационных технологий
Страницы стандарта
















































































































































































