ГОСТ Р 53010-2008 Прессы гидравлические. Требования безопасности
ГОСТ Р
Скачать ГОСТ в PDF или DOC бесплатно
Основная информация
Обозначение:
ГОСТ Р 53010-2008
Статус:
Отменен
Тип:
ГОСТ Р
Название русское:
Прессы гидравлические. Требования безопасности
Название английское:
Hydraulic presses. Safety requirements
Даты и сроки
Дата издания:
03-03-09
Дата введения в действие:
07-01-09
Дата завершения срока действия:
03-01-13
Применение и описание
Область и условия применения:
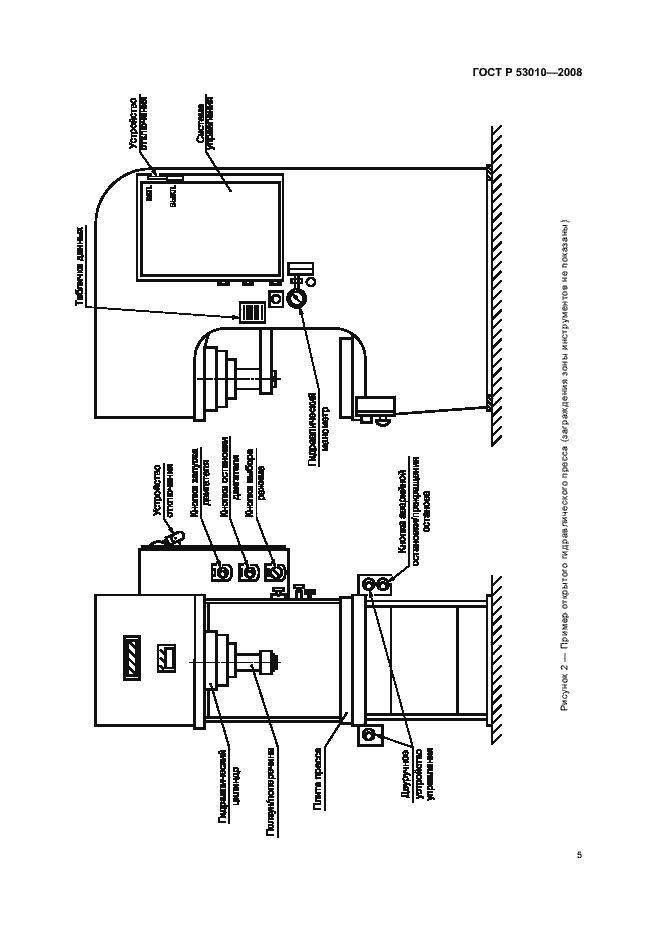
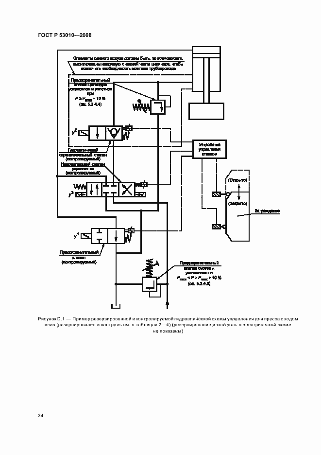
Настоящий стандарт устанавливает требования и меры безопасности, которые должны приниматься при проектировании, производстве и поставках гидравлических прессов, их агрегатов и узлов; распространяется на все проектируемые, изготовляемые и модернизируемые гидравлические прессы, линии и комплексы оборудования на их базе, средства автоматизации и механизации к ним. Настоящий стандарт также охватывает прессы, которые изначально предназначались для работы с холодным металлом, но используются аналогичным образом для работы с другими листовыми материалами (например, картоном, пластмассой, резиной или кожей) и металлическим порошком. Настоящий стандарт не распространяется на оборудование, основным проектным назначением которого является: - резка листового металла гильотинными ножницами; - установка креплений, например клепок, скоб или стежков; - гибка или вальцовка; - револьверная дыропробивная штамповка; - штамповка на молоте; - пробивка на специализированных дыропробивных прессах по шаблонам (например, для строительной промышленности). Настоящий стандарт применяют совместно с ГОСТ 12.2.003, ГОСТ 12.2.017. Настоящий стандарт применяется к прессам, изготовленным после даты его введения
Связи и замены
Заменяющий:
-
Изменения и переиздания
Список изменений:
№0 от (рег. ) «Текстовое изменение; Изменено заглавие»
Описание стандарта
ГОСТ Р 53010-2008 Прессы гидравлические. Требования безопасности
Страницы стандарта












































