ГОСТ Р МЭК 60825-12-2009 Безопасность лазерной аппаратуры. Часть 12. Безопасность систем оптической связи в свободном пространстве, используемых для передачи информации
ГОСТ Р МЭК
Скачать ГОСТ в PDF или DOC бесплатно
Основная информация
Обозначение:
ГОСТ Р МЭК 60825-12-2009
Статус:
Отменен
Тип:
ГОСТ Р МЭК
Название русское:
Безопасность лазерной аппаратуры. Часть 12. Безопасность систем оптической связи в свободном пространстве, используемых для передачи информации
Название английское:
Safety of laser products. Part 12. Safety of free space optical communication systems used for transmission of information
Даты и сроки
Дата издания:
04-21-11
Дата введения в действие:
01-01-11
Дата завершения срока действия:
07-01-14
Применение и описание
Область и условия применения:
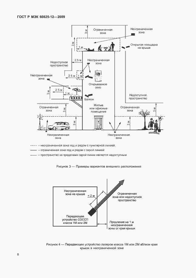
Настоящий стандарт устанавливает требования и специальные правила для производства и безопасного использования лазерных систем и изделий в свободном пространстве при передаче информации оптическими передающими устройствами. Настоящий стандарт распространяется только на системы с открытым лучом. Если части оборудования или системы включают в себя оптическое волокно, которое продолжается за пределы ограждения(ий), то требования МЭК 60825-1 к производству и безопасности относится только к этим частям. Требования настоящего стандарта не применяют к системам, сконструированным с целью передачи оптической мощности для таких применений, как обработка материала или медицинское лечение. Требования настоящего стандарта также не применяют при использовании систем, работающих во взрывоопасной газовой среде. В настоящем стандарте к светоизлучающим диодам обычно применяют термин «лазер»
Связи и замены
Заменяющий:
-
Изменения и переиздания
Список изменений:
№0 от (рег. ) «Текстовое изменение; Изменено заглавие»
Описание стандарта
ГОСТ Р МЭК 60825-12-2009 Безопасность лазерной аппаратуры. Часть 12. Безопасность систем оптической связи в свободном пространстве, используемых для передачи информации
Страницы стандарта































