ГОСТ Р 53301-2009 Клапаны противопожарные вентиляционных систем. Метод испытаний на огнестойкость
ГОСТ Р
Скачать ГОСТ в PDF или DOC бесплатно
Основная информация
Обозначение:
ГОСТ Р 53301-2009
Статус:
Заменен
Тип:
ГОСТ Р
Название русское:
Клапаны противопожарные вентиляционных систем. Метод испытаний на огнестойкость
Название английское:
Fire dampers of ventilation systems. The test method for the fire resistance
Даты и сроки
Дата издания:
04-20-09
Дата введения в действие:
05-01-09
Дата завершения срока действия:
09-01-14
Применение и описание
Область и условия применения:
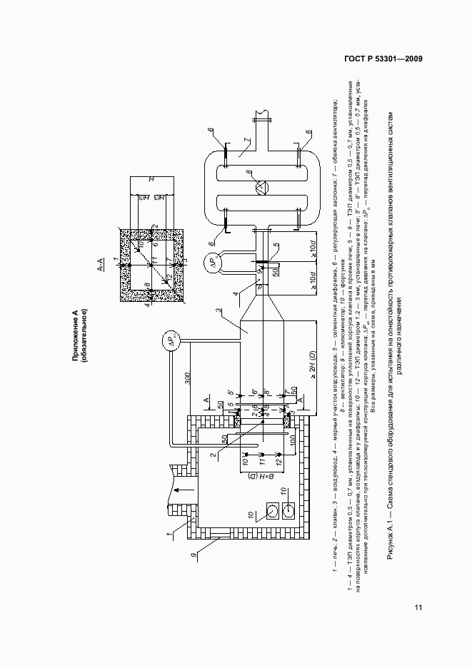
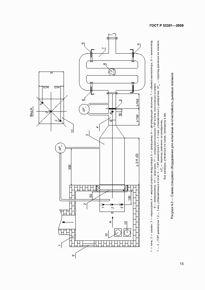
Настоящий стандарт устанавливает метод испытания на огнестойкость следующих разновидностей конструкций: - противопожарных нормально открытых клапанов систем общеобменной, аварийной вентиляции, систем местных отсосов, систем кондиционирования воздуха; - противопожарных нормально закрытых клапанов систем приточно-вытяжной противодымной вентиляции; - дымовых клапанов систем вытяжной противодымной вентиляции; - противопожарных клапанов двойного действия; - дымовых люков (клапанов) систем вытяжной противодымной вентиляции с естественным побуждением тяги
Связи и замены
Заменяющий:
ГОСТ Р 53301-2013
Описание стандарта
ГОСТ Р 53301-2009 Клапаны противопожарные вентиляционных систем. Метод испытаний на огнестойкость
Страницы стандарта


















