ГОСТ EN 12957-2011 Безопасность металлообрабатывающих станков. Станки электроэрозионные
ГОСТ ЕН
Скачать ГОСТ в PDF или DOC бесплатно
Основная информация
Обозначение:
ГОСТ EN 12957-2011
Статус:
Заменен
Тип:
ГОСТ ЕН
Название русское:
Безопасность металлообрабатывающих станков. Станки электроэрозионные
Название английское:
Safety of metal-working machine tools. Electro-discharge machines
Даты и сроки
Дата регистрации:
11-29-11
Дата издания:
08-11-14
Дата введения в действие:
01-01-13
Дата завершения срока действия:
07-01-18
Применение и описание
Область и условия применения:
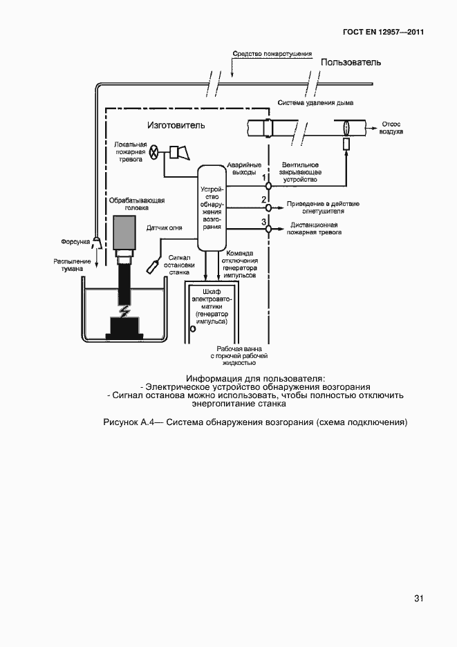
Настоящий стандарт устанавливает требования безопасности и определяет защитные меры, которые должны быть предприняты лицами, осуществляющими проектирование, изготовление и поставку (включая монтаж/демонтаж, транспортировку и техническое обслуживание) электроэрозионного оборудования и электроэрозионных систем (например, для электроэрозионной прошивки, электроэрозионной вырезки). В настоящем стандарте также приведена информация, которую изготовитель должен предоставить в распоряжение пользователя. Требования настоящего стандарта не распространяются на оборудование для электроконтактной и электрохимической обработок. Настоящий стандарт применяется к станкам, изготовленным после даты его публикации
Связи и замены
Заменяющий:
ГОСТ ISO 28881-2016
Описание стандарта
ГОСТ EN 12957-2011 Безопасность металлообрабатывающих станков. Станки электроэрозионные
Страницы стандарта













































